汽車點火系統是點燃式發動機為了正常工作,按照各缸點火次序,定時地供給火花塞以足夠高能量的高壓電(大約15000~30000V),使火花塞產生足夠強的火花,點燃可燃混合氣。本文首先介紹了汽車點火系統的特點及作用,其次從磁感應式點火裝置、霍爾式電子點火裝置及光電式電子點火裝置三個方面詳細的闡述了汽車點火系統電路圖及工作原理,具體的跟隨小編一起來了解一下。
汽車點火系統的特點
增大初級電流,提高次級電壓和點火能量,改善高速性能。減小觸點火花,延長觸點使用壽命,克服機械觸點帶來的各種缺陷。維護容易,起動性能好。混合氣燃燒完全,排污少。有利于汽車朝多缸、高速方向發展。
汽車點火系統的作用
1、點火系將電源的低電壓變成高電壓,再按照發動機點火順序輪流送至各氣缸,點燃壓縮混合氣;
2、能適應發動機工況和使用條件的變化,自動調節點火時刻,實現可靠而準確的點火;
3、在更換燃油或安裝分電器時進行人工校準點火時刻。
電子點火裝置的組成
由點火線圈、信號發生器、電子點火器等組成。
信號發生器:將非電量轉換為電量的傳感器,它通過一定的方式將汽車發動機曲軸轉過的角度或活塞在氣缸在位置轉換成相應的電脈沖信號,最后送到電子控制器中,控制初級電路的通斷,產生點火信號。信號發生器通常安裝在分電器內部,常用的信號發生器有電磁感應式、霍爾式和光電式三種。
電子點火器:根據信號發生器送來的信號,通過電子元件控制點火線圈初級電路的通斷,從而在次級電路產生高壓,并通過分電器送入各缸的火花塞中,實現點火。根據使用的電子元件不同,有晶體管式、集成電路式、計算機控制式和整體式等幾種點火器。
點火線圈:使用閉磁路高能點火線圈。

汽車點火系統電路圖及工作原理
1、磁感應式點火裝置
。1)信號發生器
結構:由永久磁鐵、感應線圈、轉子等組成,如圖1所示。轉子由分電器軸驅動,其上有與發動機等缸數的齒數。

圖1 磁感應信號發生器的結構
工作過程:當信號轉子的兩個凸齒中央正對鐵心的中心線時,磁路中凸齒與鐵心間的空氣隙最長,通過線圈的磁通量最小,磁通的變化率為零;當信號轉子的凸齒逐漸接近鐵心時,凸齒與鐵心間的氣隙越來越小,線圈的磁通量不斷增大,當凸齒的齒角與鐵心邊線相對時,磁通的變化率最大。隨著轉子的旋轉,凸齒逐漸對正鐵心,此時磁通的變化率在下降。當凸齒的中心與鐵心正對時,空氣隙最小,通過線圈的磁通量最大,但磁通的變化率為零,感應電動勢為零。當凸齒離開鐵心時,氣隙在逐漸增大,磁通的變化率開始減小,感應電動勢的方向發生改變,大小也隨著凸齒的位置發生變化。整個工作過程如圖2所示。

圖2 磁感應信號發生器工作過程
說明:磁感應信號發生器是無源的。
。2)電子點火器
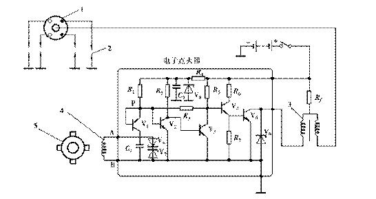
電路:如圖3所示。

圖3 電子點火器電原理圖
工作過程:
接通點火開關而信號發生器無信號輸入時,VT1導通→VT2導通→VT3截止→VT4導通→VT5導通,接通初級電路。
當信號發生器輸出的電壓為A正B負時,VT1截止,但P點仍保持高電位,VT2導通→VT3截止→VT4導通→VT5導通,初級電路接通的。
當信號發生器輸出的電壓為A負B正時,VT1導通,P點為低電位,VT2截止→VT3導通→VT4截止→VT5截止,切斷初級電路,在次級產生高壓,點火。
2、霍爾式電子點火裝置
。1)信號發生器
結構:由與分火頭制成一體的觸發葉輪、霍爾集成電路、帶導磁板的導磁板的永久磁鐵、觸發開關和專用插座等組成。觸發葉輪與分火頭一體,其上有與發動機氣缸數相等的葉片;霍爾集成電路的外層是霍爾元件;集成電路的作用是放大霍爾電壓。由于產生的霍爾電壓值太小(20mV),需要進行放大到幾百mv。

圖4 霍爾信號發生器
霍爾效應:處在磁場中的半導體基片(霍爾元件)通電時,在垂直于磁場的方向上便會產生一個與電流和磁通密度成正比的電壓,此電壓即為霍爾電壓,這種現象稱為霍爾效應。此電壓大小取決于磁通的大小,而與其變化率無關,如圖5所示。
霍爾式傳感器的基本思路:通過控制半導體上的磁通,即可控制霍爾電壓的產生和消失。

圖5 霍爾效應原理圖
工作情況:當葉片處在永久磁鐵與霍爾元件之間時,永久磁鐵的磁場被葉片短路,霍爾元件上的磁通量為零,沒有霍爾電壓輸出,集成電路輸出高電壓。當葉片離開永久磁鐵時,霍爾元件上又有磁通,產生霍爾電壓,集成電路輸出低電壓。由于霍爾電壓的值較弱,不能直接作為點火系的控制信號,要經過集成電路放大、整形后使用。此信號發生器始終需要電流供電,故為有源的。如圖6所示。

圖6 霍爾傳感器工作原理
。2)電子點火器
霍爾式電子點火裝置電路圖,如圖7所示。

圖7 霍爾式電子點火裝置電路圖
電子點火器電原理圖:霍爾式電子點火裝置采用的是集成電路點火器,具有限流、點火角控制、停車斷電保護、閉合角控制等功能,電路如圖8所示。

圖8 集成電路點火裝置電路圖
工作原理:接通點火開關,發動機轉動,分電器中霍爾信號發生器觸發葉輪的葉片,周期性地通過傳感器的空氣間隙。當葉片進入空氣隙時,霍爾元件上的磁場被屏蔽,不產生霍爾電壓,經霍爾信號發生器輸出的信號電壓為高電壓,該信號通過點火器插座⑥和③進入點火器,通過點火器內部電路使大功率三極管VT導通,接通初級電路。其回路是:蓄電池“+”→點火開關→ 點火線圈初級繞組→點火器大功率管→搭鐵→蓄電池“-”極。當觸發葉輪離開空氣隙時,磁場加在霍爾元件上,產生霍爾電壓,信號發生器輸出低電壓,點火器大功率管VT截止,切斷初級回路,次級產生高壓,經火花塞跳火,點燃混合氣。
3、光電式電子點火裝置
(1)信號發生器
結構:信號發生器由信號轉子、光源和光接收器等組成,如圖9所示。光源是一個鉀化鎵發光二極管,發射接近紅外線頻率的不可見光束經其前面的半球形透鏡聚集,限制了光線的寬度。通過一個光敏二極管作為光接收器接收發光二極管發射的光源。

圖9 光電式信號發生器
特點:輸出電壓的幅值不受發動機轉速的影響,可靠性較高。
工作情況:信號轉子由分電器軸驅動,其上的葉片(遮光片)數與發動機的氣缸數相等。當信號轉子隨分電器軸旋轉時,葉片和缺口不斷地經過光源和光敏二極管之間,光敏管在光源照射下,輸出低電平,在沒有光源的情況下,輸出高電平,故產生脈沖信號,經過電子控制器處理后,輸出點火信號。
。2)電子點火裝置
電路圖:光電式電子點火裝置電路圖如圖10所示。

圖10 光電式電子點火裝置電路圖
工作情況分析:鎵砷紅外線二極管GA為紅外線光源,硅光敏二極管VT1為接收器。發動機工作時,遮光盤隨分電器軸轉動。當遮光盤上的缺口通過光源時,紅外線通過缺口照到硅光敏二極管VT1上,使其導通→VT2導通→VT3導通→VT4截止→VT5導通,接通初級回路。當遮光盤的實體部分遮住紅外線時,VT1 、VT2 截止→VT3 導通→VT4 截止。切斷初級電路,在次級產生高壓。


返回頂部
刷新頁面
下到頁底